
výměna orig. rádia za jiné
- whitedevil
- Štamgast
- Příspěvky: 585
- Registrován: 16.6.2008, pon 18:30
- Bydliště: Jaroměř
- Kontaktovat uživatele:
Re: výměna orig. rádia za jiné
No však sem psal že ten konektor je pro navi 

Ford Mondeo turnier 2.0 TDCI 103 kw Titanium
ex - Alfa Romeo 147 JTD
ex - Fiat uno LOGO turbo
ex - Fiat uno MK I 903ccm
ex - Alfa Romeo 147 JTD
ex - Fiat uno LOGO turbo
ex - Fiat uno MK I 903ccm
Re: výměna orig. rádia za jiné
To je ňáký divný ne, mikrofon tam měl proto, že navi má i telefon...hladitost se sama reguluje dle otáček motoru mám pocit ;)
AR 147 JTDm | 88kW @ 103kW | 2006 | Progression | BOSE | EGR + DPF OFF by Autoscan.cz
www.foliatecshop.cz | www.omp-shop.cz | www.sparco-shop.cz
www.foliatecshop.cz | www.omp-shop.cz | www.sparco-shop.cz
- wejwy
- Pozorovatel
- Příspěvky: 432
- Registrován: 20.3.2009, pát 08:06
- Bydliště: Nymburk
- Kontaktovat uživatele:
Re: výměna orig. rádia za jiné
já jsem se nějak ztratil v tom, o kterym konektoru je zde řeč.
O bílym vpravo na fotce? Ten neni do rádia a ani do rádia s NAVI.
O bílym vpravo na fotce? Ten neni do rádia a ani do rádia s NAVI.
Fiat Croma 2009 2,4JTDm 147kw
Fiat Ducato 2,3JTD valník
Alfa Romeo 75 V6, TD, TS
Fiat Ducato 2,3JTD valník
Alfa Romeo 75 V6, TD, TS
- Princ William
- Štamgast
- Příspěvky: 526
- Registrován: 27.10.2010, stř 10:01
- Bydliště: Plzeň
Re: výměna orig. rádia za jiné
Bílý vlevo.wejwy píše:já jsem se nějak ztratil v tom, o kterym konektoru je zde řeč.
O bílym vpravo na fotce? Ten neni do rádia a ani do rádia s NAVI.
Ten vpravo bych řekl, že je možná na selespeeda.
Naposledy upravil(a) Princ William dne 2.1.2013, stř 20:14, celkem upraveno 1 x.
AR 147 QV, 1.6 TS 88 kW, 2009, 5d, Bianco Pastello HWB
Re: výměna orig. rádia za jiné
pro telefon je v lampičce, ne? proto jsou tam ty dirkyJenik píše:To je ňáký divný ne, mikrofon tam měl proto, že navi má i telefon...hladitost se sama reguluje dle otáček motoru mám pocit ;)
- Princ William
- Štamgast
- Příspěvky: 526
- Registrován: 27.10.2010, stř 10:01
- Bydliště: Plzeň
Re: výměna orig. rádia za jiné
jo je.Petr147 píše:pro telefon je v lampičce, ne? proto jsou tam ty dirky
AR 147 QV, 1.6 TS 88 kW, 2009, 5d, Bianco Pastello HWB
- AHOSO_VIDAHO
- Štamgast
- Příspěvky: 852
- Registrován: 10.5.2010, pon 09:40
- Kontaktovat uživatele:
Re: výměna orig. rádia za jiné
AR 147 JTDm 16v 103 Kw tacho: 218tkm+
senza cuore saremmo solo macchine
ex Š 120 L, F Punto HGT, AR 145 JTD Limited 500, F Marea 1.6, G III VR6, F Coupé 2.0 16VT, F Bravo 1.6, G IV TDi, ... + něco mezi tím :-) ...
senza cuore saremmo solo macchine
ex Š 120 L, F Punto HGT, AR 145 JTD Limited 500, F Marea 1.6, G III VR6, F Coupé 2.0 16VT, F Bravo 1.6, G IV TDi, ... + něco mezi tím :-) ...
Re: výměna orig. rádia za jiné
Co za to ?
AR 147 JTDm | 88kW @ 103kW | 2006 | Progression | BOSE | EGR + DPF OFF by Autoscan.cz
www.foliatecshop.cz | www.omp-shop.cz | www.sparco-shop.cz
www.foliatecshop.cz | www.omp-shop.cz | www.sparco-shop.cz
- AHOSO_VIDAHO
- Štamgast
- Příspěvky: 852
- Registrován: 10.5.2010, pon 09:40
- Kontaktovat uživatele:
Re: výměna orig. rádia za jiné
Koupil jsem za 69€ prodám za 50€
AR 147 JTDm 16v 103 Kw tacho: 218tkm+
senza cuore saremmo solo macchine
ex Š 120 L, F Punto HGT, AR 145 JTD Limited 500, F Marea 1.6, G III VR6, F Coupé 2.0 16VT, F Bravo 1.6, G IV TDi, ... + něco mezi tím :-) ...
senza cuore saremmo solo macchine
ex Š 120 L, F Punto HGT, AR 145 JTD Limited 500, F Marea 1.6, G III VR6, F Coupé 2.0 16VT, F Bravo 1.6, G IV TDi, ... + něco mezi tím :-) ...
- wejwy
- Pozorovatel
- Příspěvky: 432
- Registrován: 20.3.2009, pát 08:06
- Bydliště: Nymburk
- Kontaktovat uživatele:
Re: výměna orig. rádia za jiné
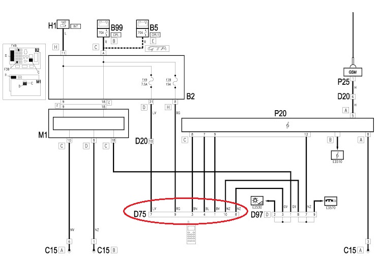
Tady je zapojení ISO konektorů na origo rádiu GT/147.
Fiat Croma 2009 2,4JTDm 147kw
Fiat Ducato 2,3JTD valník
Alfa Romeo 75 V6, TD, TS
Fiat Ducato 2,3JTD valník
Alfa Romeo 75 V6, TD, TS
- George.KHE
- SemTuFurt
- Příspěvky: 2599
- Registrován: 5.5.2009, úte 10:40
- Bydliště: Prostějov
- Kontaktovat uživatele:
Re: výměna orig. rádia za jiné
Hlasitost se dle me reguluje "mikrofonem" co je na středovém tunelu u mincovniku. Ten u stropu je jen pro telefon co jsem vypozorovalJenik píše:To je ňáký divný ne, mikrofon tam měl proto, že navi má i telefon...hladitost se sama reguluje dle otáček motoru mám pocit ;)
Jinak ten velkej bílej levej je CANbus pro navigaci. Ten napravo pro navigaci určitě neni. Ani pro klasické rádio. Ještě je možnost jestli to není pro ten šuplík pro iphone
Naposledy upravil(a) George.KHE dne 4.1.2013, pát 18:44, celkem upraveno 1 x.
Ex. Alfa Romeo GT 3.2 V6
Ex. Alfa Romeo Giulietta QV TCT rosso competizione
Alfa Romeo Giulia 2.0 Veloce blue misano
Ex. Alfa Romeo Giulietta QV TCT rosso competizione
Alfa Romeo Giulia 2.0 Veloce blue misano
- AHOSO_VIDAHO
- Štamgast
- Příspěvky: 852
- Registrován: 10.5.2010, pon 09:40
- Kontaktovat uživatele:
Re: výměna orig. rádia za jiné
je to tak
AR 147 JTDm 16v 103 Kw tacho: 218tkm+
senza cuore saremmo solo macchine
ex Š 120 L, F Punto HGT, AR 145 JTD Limited 500, F Marea 1.6, G III VR6, F Coupé 2.0 16VT, F Bravo 1.6, G IV TDi, ... + něco mezi tím :-) ...
senza cuore saremmo solo macchine
ex Š 120 L, F Punto HGT, AR 145 JTD Limited 500, F Marea 1.6, G III VR6, F Coupé 2.0 16VT, F Bravo 1.6, G IV TDi, ... + něco mezi tím :-) ...
Re: výměna orig. rádia za jiné
pro iPhone? když ta navigace vznikla, tak o iPhonu začínal Steve Jobs teprve přemýšlet 

- Princ William
- Štamgast
- Příspěvky: 526
- Registrován: 27.10.2010, stř 10:01
- Bydliště: Plzeň
Re: výměna orig. rádia za jiné
to jo, když už ten kabel mám i já v 1/2001Petr147 píše:pro iPhone? když ta navigace vznikla, tak o iPhonu začínal Steve Jobs teprve přemýšlet
AR 147 QV, 1.6 TS 88 kW, 2009, 5d, Bianco Pastello HWB
Re: výměna orig. rádia za jiné
on jede jako klasickej AUX, jenom s jinou koncovkou...
- George.KHE
- SemTuFurt
- Příspěvky: 2599
- Registrován: 5.5.2009, úte 10:40
- Bydliště: Prostějov
- Kontaktovat uživatele:
Re: výměna orig. rádia za jiné
Jsem se upsal myslel jsem iPod. Vím ze to bylo v originálním příslušenství ale nikde se mi to nedaří najít.Petr147 píše:pro iPhone? když ta navigace vznikla, tak o iPhonu začínal Steve Jobs teprve přemýšlet
Ex. Alfa Romeo GT 3.2 V6
Ex. Alfa Romeo Giulietta QV TCT rosso competizione
Alfa Romeo Giulia 2.0 Veloce blue misano
Ex. Alfa Romeo Giulietta QV TCT rosso competizione
Alfa Romeo Giulia 2.0 Veloce blue misano
- George.KHE
- SemTuFurt
- Příspěvky: 2599
- Registrován: 5.5.2009, úte 10:40
- Bydliště: Prostějov
- Kontaktovat uživatele:
Re: výměna orig. rádia za jiné
Už to mám. http://www.alfaaccessories.com/Alfa-GT- ... gory_id=14
Ale nevím zda to opravdu běží na tom konektoru.
Ale nevím zda to opravdu běží na tom konektoru.
Ex. Alfa Romeo GT 3.2 V6
Ex. Alfa Romeo Giulietta QV TCT rosso competizione
Alfa Romeo Giulia 2.0 Veloce blue misano
Ex. Alfa Romeo Giulietta QV TCT rosso competizione
Alfa Romeo Giulia 2.0 Veloce blue misano
- AHOSO_VIDAHO
- Štamgast
- Příspěvky: 852
- Registrován: 10.5.2010, pon 09:40
- Kontaktovat uživatele:
Re: výměna orig. rádia za jiné
Je to tak jsem myslel na ten mikrofon
AR 147 JTDm 16v 103 Kw tacho: 218tkm+
senza cuore saremmo solo macchine
ex Š 120 L, F Punto HGT, AR 145 JTD Limited 500, F Marea 1.6, G III VR6, F Coupé 2.0 16VT, F Bravo 1.6, G IV TDi, ... + něco mezi tím :-) ...
senza cuore saremmo solo macchine
ex Š 120 L, F Punto HGT, AR 145 JTD Limited 500, F Marea 1.6, G III VR6, F Coupé 2.0 16VT, F Bravo 1.6, G IV TDi, ... + něco mezi tím :-) ...
- George.KHE
- SemTuFurt
- Příspěvky: 2599
- Registrován: 5.5.2009, úte 10:40
- Bydliště: Prostějov
- Kontaktovat uživatele:
Re: výměna orig. rádia za jiné
když nad tím přemýšlí, tak na ten ipod to být nemůže, protože ted šel asi do mini ISO konektoru, takže varianta se selespeedem je asi nejrozumnějšíPrinc William píše:Bílý vlevo.wejwy píše:já jsem se nějak ztratil v tom, o kterym konektoru je zde řeč.
O bílym vpravo na fotce? Ten neni do rádia a ani do rádia s NAVI.
Ten vpravo bych řekl, že je možná na selespeeda.
Ex. Alfa Romeo GT 3.2 V6
Ex. Alfa Romeo Giulietta QV TCT rosso competizione
Alfa Romeo Giulia 2.0 Veloce blue misano
Ex. Alfa Romeo Giulietta QV TCT rosso competizione
Alfa Romeo Giulia 2.0 Veloce blue misano
- Princ William
- Štamgast
- Příspěvky: 526
- Registrován: 27.10.2010, stř 10:01
- Bydliště: Plzeň
Re: výměna orig. rádia za jiné
Taky mi to nedalo a abychom si v tom udělali jasno, tak jsem hledal a je to svorkovnice D75 (pravá bílá), určená pro přípravu připojení mobilu. Rádio je bez telefonního modulu!! Pro rádia co měly v sobě simky je jiný zapojení a této svorkovnice se nevyuřžívá!George.KHE píše:když nad tím přemýšlí, tak na ten ipod to být nemůže, protože ted šel asi do mini ISO konektoru, takže varianta se selespeedem je asi nejrozumnější
EDIT: tak navigační rádio rádio zase využívá tu druhou bílou svorkovnici (vlevo).
Pro přehlednost reakce na toto foto
AR 147 QV, 1.6 TS 88 kW, 2009, 5d, Bianco Pastello HWB
Re: výměna orig. rádia za jiné
Zahlídl jsem tu, že Alpine by neměl mít problém s připojením i k volantu. Já mam Alpine IDA-X200 a jsem s nim max spokojenej, takže bych ho rád nainstaloval do Alfiny. Výrobce udává kompatibilitu s remote na volantu, ale radši se zeptam, jestli o tom někdo z vás něco neví. Kupuju 147 bez Bose a muziku mít v autě prostě musim. Navíc k tomu mam E woofer a digital monoblok zesík taky od Alpine a nerad bych to dával za desetinovou cenu na aukro. Díkes za info
Alfa 147 1.9 JTDm 110 KW 2005
Re: výměna orig. rádia za jiné
Alpine to sice podporuje, ale budeš potřebovat redukce, téměř na vše..a někde vzít +12V na autorádio.
Hodně infa pohromadě je zde:
http://www.alfaowner.com/Forum/ice-and- ... nd-gt.html
Hodně infa pohromadě je zde:
http://www.alfaowner.com/Forum/ice-and- ... nd-gt.html
AR 147 JTDm | 88kW @ 103kW | 2006 | Progression | BOSE | EGR + DPF OFF by Autoscan.cz
www.foliatecshop.cz | www.omp-shop.cz | www.sparco-shop.cz
www.foliatecshop.cz | www.omp-shop.cz | www.sparco-shop.cz
Re: výměna orig. rádia za jiné
Já se v tom osobně radši hrabat nebudu, máme tu experta na audioinstalace ve všech autech, už mi dělal muziku dřív, radši něco zaplatim, než abych něco dokurvil, ale dík za info
Alfa 147 1.9 JTDm 110 KW 2005
-
Web159753
- Příspěvky: 23
- Registrován: 26.8.2011, pát 08:16
- Bydliště: Markneukirchen, DE
- Kontaktovat uživatele:
Re: výměna orig. rádia za jiné
Zdravím,
měl bych na vás pár dotazů:
1. Mam v autě na zelenej miniiso připojený TEL AF +, - a mute. Ovšem telefon tam nemam. Kam ty dráty teda vedou?
2. Chci si dát mikrofon do lampičky co je uprostřed - sou tam dirky, takže by tam byl pěkně schovanej.
Dyž sem to vydloubnul, koukal sem, že tam sou i volný konektory - 1x 4žilovej, 1x 3žilovej a 1x 2žilovej. Ten 4- a 3žilovej
sou nějaký napájecí. Na co je ten dvoužilovej - nevíte kam vede? Šel by využít na ten mikrofon(neni to příprava na něj?) nebo
si radši mam protáhnout jinej?
...koupil sem si to zařízení od blaupunktu a chci to nějak zadělat, aby to bylo co nejvíc vidět - to jen pro vaše info.
Díky
měl bych na vás pár dotazů:
1. Mam v autě na zelenej miniiso připojený TEL AF +, - a mute. Ovšem telefon tam nemam. Kam ty dráty teda vedou?
2. Chci si dát mikrofon do lampičky co je uprostřed - sou tam dirky, takže by tam byl pěkně schovanej.
Dyž sem to vydloubnul, koukal sem, že tam sou i volný konektory - 1x 4žilovej, 1x 3žilovej a 1x 2žilovej. Ten 4- a 3žilovej
sou nějaký napájecí. Na co je ten dvoužilovej - nevíte kam vede? Šel by využít na ten mikrofon(neni to příprava na něj?) nebo
si radši mam protáhnout jinej?
...koupil sem si to zařízení od blaupunktu a chci to nějak zadělat, aby to bylo co nejvíc vidět - to jen pro vaše info.
Díky
AR 159sw 2.0JTDm 125kw 2012
AR 147 1.9 JTDm 110kw 2005
AR 147 1.9 JTDm 110kw 2005
- Princ William
- Štamgast
- Příspěvky: 526
- Registrován: 27.10.2010, stř 10:01
- Bydliště: Plzeň
Re: výměna orig. rádia za jiné
Nepovim Tě teď na rychlo kolik drátů a jaký svorkovnice k čemu jsou. Máš nahoře senzor mlžení a dešťový senzor? Já mam oboje, tak nevim jestli mam nějaký volný svorkovnice. V každým případě by na originál mikrofon v lampě měly být dva dráty, zkusil bych kdyžtak nějak proměřit, podívam se tě do elearnu... nebo v něděli na autě.Web159753 píše:Zdravím,
Dyž sem to vydloubnul, koukal sem, že tam sou i volný konektory - 1x 4žilovej, 1x 3žilovej a 1x 2žilovej. Ten 4- a 3žilovej
sou nějaký napájecí. Na co je ten dvoužilovej - nevíte kam vede? Šel by využít na ten mikrofon(neni to příprava na něj?) nebo
si radši mam protáhnout jinej?
AR 147 QV, 1.6 TS 88 kW, 2009, 5d, Bianco Pastello HWB
Kdo je online
Uživatelé prohlížející si toto fórum: Žádní registrovaní uživatelé a 1 host